欢迎来到北京康高特 - 只为给你更好的测试体验,只为让我们成为更好的自己! English 中文

telphone

太阳能光伏发电系统简介(二)

来源:8868登陆入口 发布时间:2016-01-07 17:11:47 作者: 浏览次数:3436次 分类:技术文章

太阳能并网运行光伏系统

       并网光伏发电系统是与电网相连,并向电网馈送电能的光伏发电系统。可分为集中式大型联网光伏系统和分散式小型联网光伏系统。系统主要由太阳能电池方阵、联网逆变器和控制器三大部分组成。


       利用蓄电池和太阳能电池构成独立的供电系统来向负载提供电能,当太阳能电池输出电能不能满足负载要求时,由蓄电池来进行补充,而当其输出的功率超出负载需求时,将电能储存在蓄电池中;将太阳能电池控制系统和电网并联,当太阳能电池输出电能不能满足负载要求时,由电网来进行补充;而当其输出的功率超出负载需求时,将电能输送到电网中。


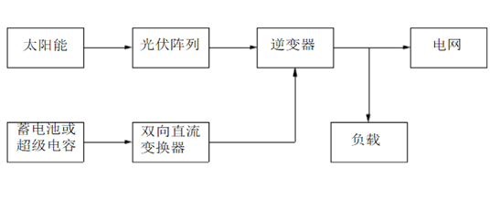
       下图是一个太阳能光伏并网发电系统示意图,该系统由太阳能、光伏阵列、双向直流变换器、蓄电池或超级电容和并网逆变器构成。


--太阳能并网运行光伏系统分类

       根据联网系统是否允许通过供电区变压器向主电网馈电可分为:可逆流和不可逆流联网光伏发电系统。可逆流系统是在光伏系统产生剩余电力时将该电能送入电网,由于同电网的供电方向相反,故称为逆流;当光伏系统电力不够时,则由电网供电。不可逆流系统是指不会出现光伏系统向电网输电的情况,当光伏系统由于某种特殊原因产生剩余电能时,通过某种手段加以处理或放弃。


       根据联网光伏系统是否配置贮能
装置,分为有贮能装置和无贮能装置联网光伏发电系统。配置少量蓄电池的系统,称为有贮能系统。不配置蓄电池的系统,称为无贮能系统。有贮能系统主动性较强,当出现电网限电、掉电、停电等情况时仍可正常供电。


--逆变器

       逆变器是将直流电变换成交流电的设备。由于太阳能电池和蓄电池发出的是直流电,当负载是交流负载时,逆变器是不可缺少的。逆变器按运行方式,可分为独立运行逆变器和并网逆变器。


       独立运行逆变器用于独立运行的太阳能电池发电系统,为独立负载供电。并网逆变器用于并网运行的太阳能电池发电系统,将发出的电能馈入电网。


太阳能光伏发电主要技术进展

       太阳能光伏发电技术主要涉及太阳能电池、电源转换(逆变器、充电器)、控制系统、储能系统、并网技术等领域。


--太阳能电池

       太阳能电池主要有以下几种类型:单晶硅太阳能电池、多晶硅太阳能电池、非晶硅太阳能电池、碲化镉电池、铜铟硒电池等。


       各类电池主要性能如下表所示:


       目前,薄膜电池的转换效率达到6%~8%,近两年内可达到10%~12%,五年内有望达到18%,其功率衰退问题也已解决。薄膜电池对弱光的转化率十分高,即使在阴天照样能够发电。其技术正在成为太阳能电池主流技术,与晶体硅太阳能电池技术并驾齐驱。


--逆变器及控制系统

       逆变器是一种电源转换装置,太阳能逆变器的作用是将太阳能电池产生的DC电压转换成为电网兼容的AC输出。太阳能发电系统对逆变器的主要要求是可靠、效率高、波形畸变小、功率因数高。对逆变器的性能的各种要求如下表:

在可靠性和恢复性方面

逆变器具有一定的抗干扰能力、环境适应能力、瞬时过载能力及各种保护功能

在逆变器输出波形方面

为使光伏阵列所产生的直流电源逆变后向公共电网并网供电,*必须对逆变器的输出电压波形、幅值及相位等与公共电网一致,实现向电网无扰动平滑供电,输出电流波形良好,波形畸变以及频率波动低于门槛值。

在逆变器输出效率方面

要求逆变器效率要大于90%。大功率逆变器在满载时,效率必须在90%或95%以上,中小功率的逆变器在满载时,效率必须在85%或90%以上。

在安全方面

并网的逆变器将在掉电时自动切断且一般没有存储能量的电池组。同时,离网太阳能逆变器工作在独立模式,无需与外部AC电网同步。所以,它不需要任何反孤岛保护措施。



--并网技术

       国际上并网光伏发电有两种应用方式:一种是在城镇的建筑屋顶或其它空地上建设,和低压配电网并联,光伏电站发出的电力直接被用户消耗,多余部分输送到电网;另一种是在荒漠建设,和高压输电网并联,通过输电网输送,降压后再供给用电负载。


       光伏与建筑相结合的系统(BIPV)是一种先进、有潜力的高科技绿色节能建筑发电系统。


       BIPV系统也是目前上大规模利用光伏技术发电的重要市场,BIPV是光伏并网一种重要的应用形式,主要在城镇安装光伏电站,它是我国未来光伏发电的主要发展方向之一,我国目前已建成1
MWp BIPV低压并网光伏电站,已经初步掌握了低压配电网并联的大型太阳光伏电站系统集成技术,但在关键设备及大容量光伏电站接入低压电网后对电网的影响等方面还有待深如研究。


--跟踪式光伏发电技术

       太阳能跟踪系统有效解决了太阳能光能利用效果*佳化的问题,太阳能跟踪系统能够保持太阳能电池板随时正对太阳,使太阳光的光线随时垂直照射太阳能电池板,国外的研究显示单轴跟踪系统可以提高发电量20%以上,而双轴跟踪系统则可以将发电量提高40%之多。跟踪控制技术现在已经非常成熟,例如:2006年德国建成的当时上*大的光伏并网电站,总容量为12MWp,全部采用双轴跟踪的安装方式;此外西班牙、葡萄牙等国也在建设上百兆瓦的跟踪光伏电站。我国目前尚未建成带有光伏阵列跟踪系统的并网光伏电站。中科院电工所2006年10月底在西藏羊八井建成我国*座具有多种跟踪方式的光伏示范电站,总容量为13.2kWp,目前处于试运行阶段。

相关产品